SR4P2A1B24N/P-M
產品特點:1、繼電器輸出:2個常開觸點,1個常閉輔助觸點;2、具有自動和可監控的手動復位功能;3、具有可監控的抑制功能(雙路有效);4、為監控外部接觸器/繼電器提供反饋控制循環。該繼電器符合以下安全要求:1、電路中帶有自我監控的冗余電路;2、即使有一個元件損壞,安全功能仍然有效;...
產品特點:
1、繼電器輸出: 2個常開觸點,1個常閉輔助觸點;
2、具有自動和可監控的手動復位功能;
3、具有可監控的抑制功能(雙路有效);
4、為監控外部接觸器/繼電器提供反饋控制循環。
該繼電器符合以下安全要求:
1、電路中帶有自我監控的冗余電路;
2、即使有一個元件損壞,安全功能仍然有效;
3、在每個開關周期中通過正確的斷開和閉合可以自動檢測繼電器的安全功能。
技術參數:
?
|
復位 |
手動、自動 |
|
電源 |
24VDC |
|
功耗 |
3W |
|
輸出觸點 |
2N/O,1N/C |
|
切換容量 |
AC-15,5A/250V; DC-13,6A/24V |
|
釋放緩沖時間 |
<15ms |
|
診斷覆蓋率 |
>99% |
|
平均無危險故障時間 |
374a |
|
平均每小時危險失效率 |
2.0mm×10-8 |
|
防護等級 |
IP50 |
|
工作溫度 |
-10-+55℃ |
|
儲存溫度 |
-40-+85℃ |
|
最大導線截面積 |
2.5mm2 |
|
最大線纜長度 |
100m |
|
尺寸 |
96(L)×22.5(W)×116(H)mm |
|
符合標準 |
EN 60947-5-1, EN 61000-6-2, EN 61000-6-3, |
|
IEC/EN 60204-1, EN ISO 13849-1 |
?
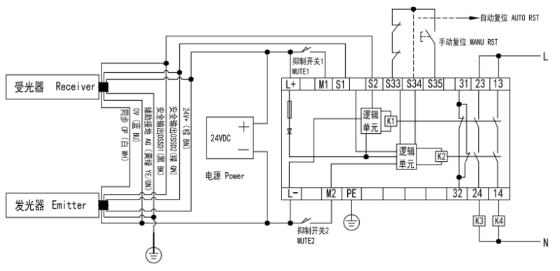
接線圖:
